Русский English
Български
Беларускі
Український
Српски
Hrvatski
Română
Polski
Slovenský
Magyar
Статьи В закладки Контакты Карта Поиск:  
Компания Audi Компания Ford Компания Hyundai Компания Kia Компания Mazda Компания Mercedes-Benz Компания Nissan
MitsubishiMan.ru
 
 
 
 
 
 
 
Главная Colt Lancer Galant L200 Outlander Pajero Остальные
Галант 6 и 7 (1987-1998) Галант 5 (1983-1989, бензин)

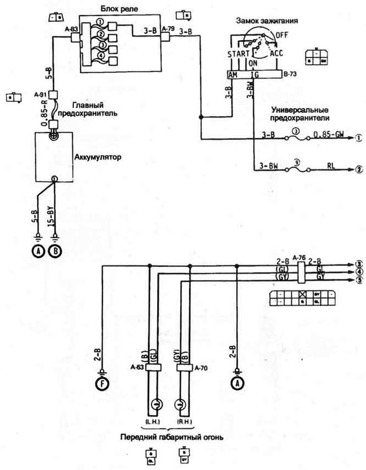
Типовая электросхема сигнализации поворота и аварийной сигнализации (Mitsubishi Galant 5)

  • Главная
  • Галант
  • 5 (1983-1989, бензин)
  • Электрооборудование
  • Электрические схемы
  • Типовая электросхема сигнализации поворота и авари…
0


(часть 1 из 2)




(часть 2 из 2)


Цветовая маркировка проводов



BЧерныйВrКоричневыйGЗеленый
GrСерыйLГолубойLgСветло-зеленый
LlСветло-голубойООранжевыйРРозовый
RКрасныйYЖелтыйWБелый
Эта статья доступна на: английском, болгарском, белорусском, украинском, сербском, хорватском, румынском, польском, словацком, венгерском
Данная статья была проверена: Владимир Глазунов
Поделитесь с друзьями:
◀ Предыдущие
Галант 5: Электрические схемы
Следующие ▶

Типовая электросхема цепи стоп-сигналов
Типовая электросхема цепи освещения панели приборов и салона
Типовая электросхема включения плафона и освещения салона
Типовая электросхема цели резервного питания
Типовая электросхема включения задних фар, стояночных огней и ламп освещения номерного знака
Электросхема включения звукового сигнала
Электросхема включения электропривода стеклоподъемника
Электросхема включения центрального замка
Похожие материалы для других моделей Мицубиси

➤ Принципиальная схема указателей поворотов и аварийной… Мицубиси Кольт 2 и 3 (1983-1993)
➤ Снятие и установка выключателя аварийной сигнализации /… Мицубиси Лансер 3 и 5 (1984-1992)
➤ Выключатель аварийной световой сигнализации Мицубиси L200 4 (2005-2014, дизель)
➤ Выключатель аварийной сигнализации Мицубиси Аутлендер 1 (2003-2008)
➤ Электросхема системы поворотов и аварийной сигнализации Мицубиси Паджеро 4 (2006-2021)
➤ Выключатель аварийной световой сигнализации Мицубиси Каризма (1995-2004)
Ссылка в разных форматах на эту статью
TEXTHTMLBB Code
Комментарии и отзывы посетителей
Комментариев пока нет


Сложите два числа 17 + 29

       





Галант 6 и 7 (1987-1998) 
  • Общая информация
  • Введение в руководство
  • Руководство по эксплуатации
  • Вождение и эксплуатация
  • Техническое обслуживание
  • Силовой агрегат
  • Демонтаж двигателя
  • Капремонт двигателя
  • Охлаждение и отопление
  • Системы питания и выпуска
  • Электрооборудование двигателя
  • Системы управления двигателем
  • Трансмиссия
  • Механическая коробка
  • Автоматическая коробка
  • Сцепление
  • Приводные валы и раздатка
  • Шасси и ходовая часть
  • Тормозная система
  • Подвеска автомобиля
  • Рулевое управление
  • Кузов и салон
  • Экстерьер (наружные элементы)
  • Интерьер (внутренние элементы)
  • Двери, замки и окна
  • Электрооборудование
  • Оборудование и приборы
  • Электрические схемы Galant
  • Электрические схемы Mirage
  • Электрические схемы Diamante
Галант 5 (1983-1989, бензин) 
  • Общая информация
  • Диагностика неисправностей
  • Техническое обслуживание
  • Силовой агрегат
  • Ремонт двигателя
  • Капремонт двигателей
  • Охлаждение и отопление
  • Система питания и выхлопа
  • Электрооборудование двигателя
  • Снижение токсичности выхлопа
  • Трансмиссия
  • Механическая коробка
  • Автоматическая коробка
  • Сцепление и приводные валы
  • Шасси и ходовая часть
  • Тормозная система
  • Подвеска автомобиля
  • Рулевое управление
  • Кузов и салон
  • Экстерьер (наружные элементы)
  • Интерьер (внутренние элементы)
  • Двери, замки и окна
  • Электрооборудование
  • Оборудование и приборы
  • Электрические схемы
   Автомобильный анекдот:
показать следующий
MitsubishiMan.ru © 2018–2025 • Мобильная версия • Статьи о Мицубиси • Контакты • Карта сайта: EN BG BY UA RS HR RO PL SK HU • Поиск по сайту • В закладки
Кольт 2 и 3 (1983-1993) · Кольт 4 и 5 (1991-2003) · Кольт 5 (1995-2003) · Лансер 3 и 5 (1984-1992) · Лансер 9 (2000-2007) · Галант 5 (1983-1989) · Галант 6 и 7 (1987-1998) · L200 4 (2005-2014) · Аутлендер 1 (2003-2008) · Паджеро 1 и 2 (1982-1999) · Паджеро 4 (2006-2021) · Каризма (1995-2004) · Спейс Стар (1998-2005) · Новости об автомобилях · Справочник автомеханика · Дизельные двигатели · Генераторы иномарок · Пассивная безопасность авто