Оглавление: Основные характеристики системы ⤓ Управление впрыском топлива…⤓ Регулирование добавочного воздуха…⤓ Регулирование угла опережения…⤓ Функция самодиагностики ⤓ Другие функции управления ⤓ Система зажигания ⤓ Система управления расходом воздуха ⤓ Система управления токсичностью…⤓ Система принудительной вентиляции…⤓ Система улавливания паров топлива ⤓ Система рециркуляции отработавших…⤓ Каталитический нейтрализатор ⤓
Основные характеристики системы
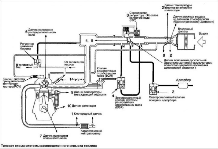
Система распределенного впрыска топлива состоит из датчиков, при помощи которых регистрируется состояние двигателя, электронного блока управления двигателем (engine-ECU), осуществляющего функции управления на основе сигналов датчиков, и исполнительных устройств, работающих по командам блока управления.
Управление впрыском топлива (топливоподачей)

Система подачи топлива, используемая на автомобилях Mitsubishi Motors, сконструирована таким образом, чтобы обеспечить точную дозировку топлива, которая обеспечивает наилучшее сочетание между получаемой мощностью, топливной экономичностью и низким уровнем токсичности отработавших газов.
В системах подачи топлива, электронный блок управления двигателем получает сигналы от соответствующих датчиков и управляет топливными форсунками таким образом, чтобы обеспечить наилучший состав воздушно-топливной смеси на различных режимах двигателя. При изменении режимов работы, топливная система немедленно к ним подстраивается.
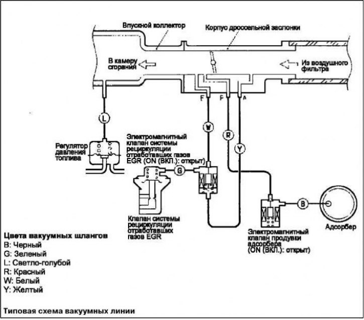
Момент начала открытия форсунки и продолжительность ее открытого состояния задаются таким образом, чтобы в двигатель поступала топливовоздушная смесь оптимального состава, соответствующая непрерывно изменяющимся условиям работы двигателя. Форсунка устанавливается на впускном патрубке каждого цилиндра. Топливо подается топливным насосом из топливного бака в топливный коллектор под давлением, величина которого поддерживается регулятором давления. В топливном коллекторе топливо, под определенным давлением, распределяется к каждой форсунке. В нормальных условиях впрыск топлива осуществляется один раз за два оборота коленчатого вала для каждого цилиндра.
Блок управления производит управление впрыском топлива, частотой вращения на холостом ходу и углом опережения зажигания. Кроме того, блок управления имеет ряд диагностических режимов работы, позволяющих упростить поиск неисправностей.
Порядок работы цилиндров 1–3–4–2. Данный режим называется последовательным впрыском топлива. Электронный блок управления обеспечивает обогащение топливовоздушной смеси при прогреве двигателя, а также при работе с максимальной нагрузкой, осуществляя управление без обратной связи по составу смеси («open-loop»).
Если двигатель прогрет или работает на частичных режимах, то блок управления обеспечивает поддержание стехиометрического (теоретически необходимого для полного сгорания топлива) состава топливо-воздушной смеси, осуществляя управление с обратной связью («closed-loop») по составу смеси с использованием сигналов кислородного датчика. Благодаря этому обеспечивается максимальная эффективность работы трехкомпонентного каталитического нейтрализатора.
Регулирование добавочного воздуха (управление частотой вращения холостого хода)

Электронный блок управления двигателем поддерживает оптимальные обороты холостого хода в зависимости от внешних условий и нагрузки на двигатель, регулируя количества воздуха, поступающего в двигатель через байпасный канал в обход дроссельной заслонки. Блок управления двигателем управляет сервоприводом регулятора холостого хода (ISC), обеспечивая поддержание
заданной частоты вращения в зависимости от температуры охлаждающей жидкости и нагрузки от кондиционера. Кроме того, при включении и выключении кондиционера, производимом на режиме холостого хода, шаговый электродвигатель регулятора холостого хода (ISC) дозирует количество добавочного воздуха таким образом, чтобы исключить колебания частоты вращения коленчатого вала.
Регулирование угла опережения зажигания
Подключенный к первичной цепи катушки зажигания силовой транзистор замыкает и размыкает цепь. Таким образом, осуществляется оптимальное управление углом опережения зажигания в соответствии с режимом работы двигателя.
Электронный блок управления двигателем определяет оптимальный угол опережения зажигания в зависимости от частоты вращения коленчатого вала двигателя, объемного расхода воздуха, поступающего в двигатель, температуры охлаждающей жидкости и атмосферного давления.
Функция самодиагностики
При возникновении неисправностей в работе одного из датчиков или приводов, относящихся к системам снижения токсичности отработавших газов, на щитке приборов загорается контрольная лампа индикации неисправности двигателя («CHECK ENGINE»), предупреждая водителя о неисправности.
Если электронный блок управления регистрирует неисправность в работе одного из датчиков или приводов, то блок выдает соответствующий диагностический код неисправности.
Записанные в оперативной памяти (RAM) электронного блока управления данные, относящиеся к датчикам и приводам (коды неисправности), можно считать при помощи MUT-II. Кроме того на определенном режиме работы MUT-II, возможно принудительное управление приводами.
Другие функции управления
Управление топливным насосом включает реле топливного насоса, которое подает ток к электродвигателю насоса.
Управление реле кондиционера включает и выключает реле электромагнитной муфты компрессора кондиционера.
Управление реле вентилятора регулирует частоту вращения вентилятора радиатора системы охлаждения и вентилятора конденсора кондиционера в зависимости от температуры охлаждающей жидкости и скорости автомобиля.
Система зажигания

Для обеспечения эффективного сгорания, система зажигания должна поджечь воздушно-топливную смесь в цилиндре двигателя в определенный момент. Правильно выбранный момент зажигания гарантирует, что выделяющаяся тепловая энергия и развиваемое в цилиндре давление, как результат сгорания, высвобождаются в оптимальный момент в соответствии с положением поршня. Электронный блок управления двигателем получает сигналы от соответствующих датчиков и управляет моментом зажигания.
Система управления расходом воздуха
[Источник статьи доступен на MITSUBISHIMAN.ru]

Система управления расходом воздуха состоит из системы измерения расхода воздуха и системы управления оборотами холостого хода. Система измерения расхода воздуха обеспечивает оптимальную регулировку потока воздуха при движении автомобиля в обычных условиях путем изменения положения дроссельной заслонки.
Система управления оборотами холостого хода регулирует расход воздуха через систему впуска при полностью закрытой дроссельной заслонке. Эта система контролирует частоту вращения двигателя и положение дроссельной заслонки наряду с другими входными величинами.
Система управления токсичностью отработавших газов
Системы управления токсичностью отработавших газов необходимы для контроля за содержанием углеводородов (СН), моноксида углерода (СО), и окислов азота (NOx). На автомобилях фирмы Mitsubishi Motors устанавливаются следующие системы, снижающие выброс вредных компонентов в отработавших газах.
Система принудительной вентиляции картера (PCV)
Газы из камеры сгорания через поршневые кольца попадают в картер двигателя. Эти просочившиеся газы (bloW-by gases) вредны, при попадании в атмосферу воздуха.
Клапан принудительной вентиляции картера (PCV valve) является основным элементом этой системы, он пропускает картерные газы во впускной коллектор, где они, перемешиваясь с воздушно-топливной смесью, направляются в камеру сгорания двигателя.
Система улавливания паров топлива
Система улавливания паров топлива накапливает пары топлива, которые содержат высокую концентрацию углеводородов (СН) и поступают из топливного бака в накопительный адсорбер.
Пары топлива удерживаются в нем до тех пор, пока они не смешаются с воздухом на впуске и не сгорят в камере сгорания двигателя.
Система рециркуляции отработавших газов (EGR)
Система рециркуляции отработавших газов на некоторых режимах работы двигателя отбирает часть отработавших газов из выпускного коллектора и направляет их во впускной коллектор для снижения температуры в камере сгорания.
Окислы азота (NOx) образуются в газах как результат сгорания смесей при высоких температурах.
Каталитический нейтрализатор
Каталитический нейтрализатор помогает снизить содержание вредных компонентов, являясь, по сути, второй камерой сгорания. Катализатор помогает осуществлять химические реакции, чтобы продлить процессы догорания в отработавших газах, что существенно снижает содержание вредных компонентов в них. Каталитический нейтрализатор работает особенно эффективно при соблюдении определенных пропорций воздушно-топливной смеси.
Для контроля работы системы управления токсичностью отработавших газов, на некоторых моделях автомобиле устанавливается система бортовой диагностики (OBD).
