13.1а Система обратной связи карбюраторного двигателя - ранние модели
1. Демпфер; 2. Диафрагма системы быстрого холостого хода; 3. Электромагнитный клапан системы быстрого холостого хода; 4. Для моделей с 4-ступенчатой механической коробкой передач; 5. Электромагнитный клапан распределителя зажигания; 6. Распределитель зажигания; 7. Двойная диафрагма; 8. От угольного фильтра; 9. Продувочный клапан; 10. Датчик температуры поступающего воздуха; 11. Впрыскивающий клапан; 12. Обогатительный клапан; 13. Клапан прекращения подачи топлива; 14. Датчик положения дроссельной заслонки; 15. Дополнительный управляющий клапан; 16. Управляющий клапан системы рециркуляции выхлопных газов; 17. Температурный клапан; 18. Датчик температуры охлаждающей жидкости; 19. Вакуумный выключатель; 20. Каталитический конвертер; 21. Каталитический конвертер; 22. Датчик содержания кислорода; 23. Пластинчатый клапан; 24. Воздушный клапан; 25. Дополнительный воздушный клапан
13.1б Система обратной связи карбюраторного двигателя - поздние модели
Механизм автоматической воздушной заслонки
1. Нагревательный элемент; 2. К реле воздушной заслонки; 3. Воздушная заслонка; 4. Прерыватель; 5. К впускному коллектору; 6. Дроссельная заслонка; 7. Кулачок быстрого холостого хода; 8. Диафрагма открытия воздушной заслонки; 9. Биметаллическая спираль
Система обратной связи карбюратора
1. От карбюратора; 2. Диафрагма системы компенсации низкого атмосферного давления; 3. Атмосферное давление; 4. Низкое давление - высокое давления; 5. К первичной камере карбюратора; 6. Электромагнитный клапан открытия дроссельной заслонки; 7. Включено-Выключено; 8. Контрольный клапан; 9. Вкл-Выкл; 10. Электромагнитный клапан системы опережения зажигания при холодном двигателе; 11. Электромагнитный клапан системы опережения зажигания; 12. Вкл-Выкл; 13. Распределитель; 14. От угольного фильтра; 15. Вакуумная диафрагма; 16. Демпфер и диафрагма открытия дроссельной заслонки; 17. Клапан регулировки состава топливной смеси; 18. Клапан постепенно прекращения подачи топлива; 19. Датчик положения дроссельной заслонки; 20. Нагревательный элемент; 21. К реле нагревательного элемента; 22. Датчик температуры охлаждающей жидкости; 23. Каталитический конвертер; 24. Датчик содержания кислорода; 25. Вакуумная диафрагма; 26. От воздушного фильтра; 27. Пластинчатый клапан; 28. Воздушный клапан; 29. Дополнительный воздушный клапан; 30. Холодный воздух; 31. Горячий воздух; 32. Клапан вентиляции поплавковой камеры; 33. К угольному фильтру
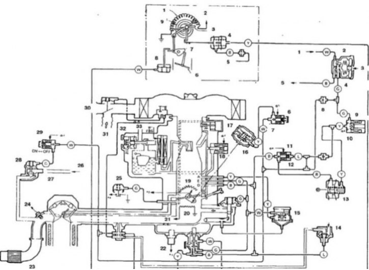
13.1в Схема системы двухточечного впрыска топлива (показана модель с турбонаддувом, схема системы для моделей без турбонаддува аналогична)
1. Инжекторы топлива; 2. Распределитель; 3. Продувочный воздух; 4. Клапан вентиляции картера; 5. Угольный фильтр; 6. Электромагнитный клапан системы рециркуляции выхлопных газов; 7. Аккумулятор; 8. Катушка зажигания; 9. К распределителю; 10. Воспламенитель; 11. Сигнал от распределителя; 12. Реле подогревателя топливной смеси; 13. Температурный клапан; 14. Клапан рециркуляции выхлопных газов; 15. Подогреватель холодной топливной смеси; 16. Датчик температуры охлаждающей жидкости; 17. Датчик детонационного сгорания топлива; 18. Клапан вентиляции картера; 19. Выключатель холостого хода; 20. Вакуумная диафрагма; 21. Датчик содержания кислорода; 22. Каталитический конвертер; 23. Пластинчатый клапан; 24. Датчик содержания кислорода; 25. Перепускной клапан; 26. Турбокомпрессор; 27. Воздух; 28. Датчик потока воздуха; 29. Датчик температуры воздуха; 30. Воздушный фильтр; 31. Поступление воздуха; 32. Дополнительный воздушный фильтр; 33. Воздушный клапан; 34. Дополнительный воздушный клапан
[Статья была заимствована с сайта www.mitsubishiman.ru]
1. Электронная система управления работой двигателя состоит из элементов трех типов (13.1а, 13.1б и 13.1в):
- а) Информационные датчики (посылают информацию электронному блоку управлении)
- б) Электронный блок управления
- в) Электромагнитные клапаны и реле (получают управляющие сигналы от электронного блока управления)
2. В случае обнаружения неисправностей в системе обратитесь к специалистам.
