Оглавление: Бачок ⤓ Клапан вентиляции поплавковой камеры ⤓ Система продувки ⤓ Термоклапан ⤓ Крышка заливной горловины топливного…⤓ Ограничитель перелива ⤓ Обратный топливный клапан ⤓
1. Система контроля за выбросом паров топлива в атмосферу предназначена для предотвращения выхода паров топлива из топливной системы в атмосферу.
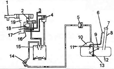
2. Типовая система контроля за выбросом паров топлива в атмосферу состоит из бачка, клапана вентиляции поплавковой камеры, системы продувки, ограничителя перелива, термоклапана, обратного топливного клапана и крышки заливной горловины топливного бака специальной конструкции (см. иллюстрацию).
3.2а. Элементы системы контроля за выбросом токсичных веществ в атмосферу для карбюраторных моделей (типовые). 1. Воздушный фильтр, 2. Клапан вентиляции поплавковой камеры. 3. К термоклапану, 4. Клапан продувки, 5. Ограничитель переполнения (двухходовой клапан), 6. Ограничитель переполнения (уровневая трубка), 7. Крышка заливной горловины топливного бака, 8. Заливная труба топливного бака, 9. Датчик уровня топлива, 10. Объем для терморасширения, 11. Топливо (к карбюратору), 12. Топливный бак, 13. Фильтр, 14. Обратный топливный клапан, 15. Бачок, 16. Отверстие, 17. Впускной коллектор, 18. Поплавковая камера карбюратора, 19. Карбюратор.
3.2b. Элементы системы контроля за выбросом токсичных веществ в атмосферу для моделей c TBI (типовые).
Первоначальный источник информации: MITSUBISHIMAN
3.2с. Элементы системы контроля за выбросом токсичных веществ в атмосферу для моделей 1.5L MPI (типовые).
3.2d. Элементы системы контроля за выбросом токсичных веществ в атмосферу для моделей 1.6L MPI (типовые).
Бачок
3. Когда двигатель выключен, пары топлива, образующиеся внутри топливного бака и в поплавковой камере карбюратора поглощаются бачком. Во время работы двигателя пары топлива, поглощенные бачком, всасываются во впускной коллектор через систему продувки.
Клапан вентиляции поплавковой камеры
4. Клапан вентиляции поплавковой камеры контролирует пары топлива в поплавковой камере карбюратора. Во время работы двигателя вакуум во впускном коллекторе действует на диафрагму и закрывает клапан вентиляции поплавковой камеры таким образом, что поплавковая камера соединяется с каналом вентиляции. Во время работы двигателя диафрагма удерживается в открытом положении электромагнитным клапаном (даже когда вакуум во впускном коллекторе падает до атмосферного давления), пока включено зажигание. При выключении зажигания электромагнитный клапан закрывается, клапан вентиляции поплавковой камеры открывается и соединяет поплавковую камеру карбюратора с бачком, обеспечивая перетекание в него паров топлива, где они находятся до следующего включения зажигания.
Система продувки
5. Система продувки закрыта при работе двигателя на холостом ходу и предотвращает попадание паров топлива во впускной коллектор На высоких частотах вращения двигателя клапан системы продувки открывается.
Термоклапан
6. Термоклапан, который контролирует температуру охлаждающей жидкости двигателя у впускного коллектора, управляет системой продувки когда температура охлаждающей жидкости ниже заданной. Это снижает выброс CO и НС во время прогрева двигателя. Термоклапан открывает систему продувки когда температура охлаждающей жидкости двигателя выше заданной. Термоклапан управляет также выключателем воздушной заслонки, клапаном EGR и толкателем воздушной заслонки.
Крышка заливной горловины топливного бака
7. Крышка снабжена предохранительным вакуумным клапаном. предотвращающим выход топливных паров в атмосферу.
Ограничитель перелива
8. Типовой ограничитель перелива состоит из двух клапанов:
- а) Клапан давления, который открывается когда внутреннее давление в топливном баке превышает нормальное давление.
- б) Вакуумный клапан, который открывается. когда внутреннее давление в топливном баке ниже нормального давления.
Обратный топливный клапан
9. Обратный топливный клапан предотвращает утечку топлива в случае переворота автомобиля. Клапан включает в себя два шарика. При нормальных условиях канал выпуска топливных паров в клапане открыт, но при опрокидывании автомобиля один из шариков перекрывает топливный канал, предотвращая вытекание топлива.
