Оглавление: Типовые датчики информации ⤓ Модели со впрыском топлива ⤓ Карбюраторные модели (типовые) ⤓ Модели со впрыском топлива (типовые) ⤓
1. Компьютерная система управления двигателем состоит из трех типов изделий (см. иллюстрацию):
- а) Датчики (входная информация для ECU).
- б) Электронный блок управления (ECU) (принимает решение в зависимости от входных сигналов).
- в) Выходные приводы (выполняют указания ECU).

Открыть большую картинку в новой вкладке »
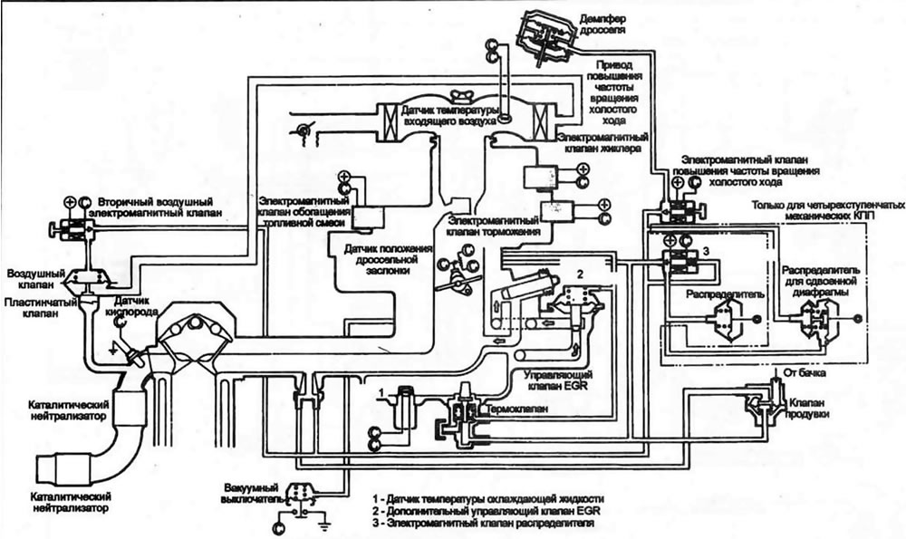
13.1а. Типовая схема карбюратора с обратной связью - ранние модели. 1 - Датчик температуры охлаждающей жидкости; 2 - Дополнительный управляющий клапан EGR; 3 -Электромагнитный клапан распределителя

Открыть большую картинку в новой вкладке »
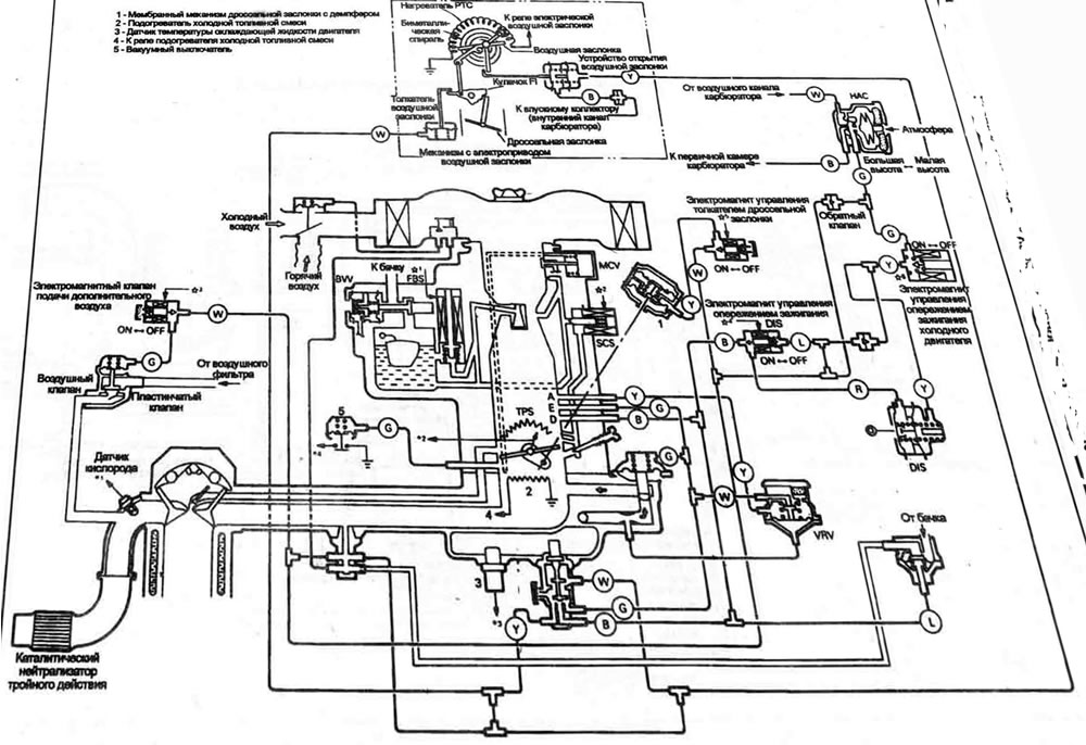
13.1b. Типовая схема карбюратора с обратной связью - поздние модели. 1 - Мембранный механизм дроссельной заслонки с демпфером; 2 - Подогреватель холодной топливной смеси; 3 - Датчик температуры охлаждающей жидкости двигателя; 4 - К реле подогревателя холодной топливной смеси; 5 - Вакуумный выключатель

Открыть большую картинку в новой вкладке »
13.1с. Схема типовой топливной системы с впрыском топлива в корпуса дросселя (TBI) (показана модель с турбонаддувом, модели без турбонаддува - аналогично). 1 - Патрубок впуска воздуха;2 - Воздух для продувки; 3 - Датчик положения холостого хода; 4 - Датчик температуры охлаждающей жидкости двигателя; 5 - Нагреватель холодной топливной смеси (СМИ)
Типовые датчики информации
Карбюраторные модели
- Датчик наличия кислорода в выхлопных газах.
- Датчик температуры охлаждающий жидкости.
- Датчик частоты вращения двигателя
- Датчик положения дроссельной заслонки.
- Датчик закрытого положения дроссельной заслонки (режима холостого хода).
- Датчик температуры входящего воздуха (если есть).
Модели со впрыском топлива
MPI (Многоточечный впрыск)
- Датчик наличия кислорода в выхлопных газах.
- Датчик температуры охлаждающий жидкости.
- Датчик углового положения коленвала.
- Датчик положения верхней мертвой точки первого цилиндра.
- Датчик положения дроссельной заслонки (TPS).
- Датчик закрытого положения дроссельной заслонки (режима холостого хода).
- Датчик температуры входящего воздуха.
- Датчик ВАР/МАР.
- Датчик расхода воздуха (AFS).
- Датчик детонации.
ТВI (Центральный впрыск)
- Датчик положения дроссельной заслонки (TPS).
- Датчик ВАР/МАР.
- Датчик температуры охлаждающий жидкости (CTS).
- Датчик температуры входящего воздуха.
- Датчик закрытого положения дроссельной заслонки (режима холостого хода).
- Датчик наличия кислорода в выхлопных газах.
- Датчик расхода воздуха (AFS).
- Датчик скорости движения автомобиля (VSS).
- Датчик частоты вращения двигателя.
Электронный блок управления (ECU)
2. ECU обрабатывает информацию, полученную от датчиков, сравнивает ее со значениями, записанными в его память. ECU производит вычисления, необходимые для поддержания хороших ходовых характеристик при низком выбросе токсичных веществ в атмосферу. Результаты вычислений посылаются на выходные приводы.
Выходные приводы
3. Выходные приводы регулируют рабочие параметры. Выходные приводы включаются или выключаются сигналами ECU.
Карбюраторные модели (типовые)
Модели Cordia/Tredia (с 1984 по 1986 год). Mirage (1985 год). Precis (1987 год)
- Электромагнитный клапан обогащения топливной смеси (SV).
- Электромагнитный клапан торможения (DSV).
- Электромагнитный клапан жиклера (JSV).
- Электромагнитный клапан повышения частоты вращения холостого хода (мембранный толкатель дроссельной заслонки).
- Вторичный воздушный электромагнитный клапан.
- Электромагнитный клапан регулировки опережения зажигания распределителя.
Cordia/Tredia (1987 и 1988 года). Mirage (с 1986 года по 1988 год). Preds(1988 и 1989 годы)
- Электромагнитный клапан обратной связи (FBSV).
- Отсечной электромагнитный клапан малого газа (SCSV).
- Электромагнитный клапан регулировки опережения зажигания распределителя.
- Электромагнитный клапан регулировки опережений зажигания холодного двигателя, установленный на распределителе (только Precis).
- Вторичный воздушный электромагнитный клапан.
- Электромагнитный клапан повышения частоты вращения холостого хода (мембранный толкатель дроссельной заслонки).
- Клапан управления топливной смесью (только Precis). Реле подогрева топливной смеси (только Precis).
Модели со впрыском топлива (типовые)
MPI (Многоточечный впрыск)
- Электромагнитный клапан продувки.
- Электромагнитный клапан давления топлива
- Сервопривод управления частотой вращения холостого хода (ISC).
- Реле управления топливным насосом.
- Силовое реле кондиционера воздуха.
- Регулятор установки момента зажигания
TBI (Центральный впрыск)
- Вторичный воздушный электромагнитный клапан.
- Электромагнитный клапан EGR.
- Реле топливного насоса.
- Серводвигатель управления частотой вращения холостого хода (ISC).
- Силовое реле кондиционера воздуха.
- Топливные форсунки
- Датчик детонации (модели с турбонаддувом).
4. Система CEC (все датчики, приводы ECU и все элементы, связанные с системой) защищена федеральной гарантией (подробности - у дилера). Поэтому, пока действует гарантия, по поводу всех неисправностей можно и нужно обращаться к дилеру.
5. Из-за сложности системы CEC и необходимости специальных электронных приборов для детальной проверки системы и поиска неисправностей, большая часть процедур обслуживания может быть выполнена только специалистом. Однако если ваш автомобиль с впрыском топлива выпущен в 1989 году или позже, вы можете извлечь "коды неисправностей" из памяти компьютера с помощью аналогового (со стрелкой) вольтметра. Эти коды могут очень помочь в диагностике Перечень кодов, а также способов извлечения их из памяти компьютера, описан в руководстве по системе контроля за выбросом токсичных веществ в атмосферу.
6. По возможности процедуры проверки некоторых элементов, описанных выше, изложены в Главе 4. Однако по причине взаимосвязанности и сложности этих устройств мы не рекомендуем вам браться за ремонт системы СЕС, если только вы не обладаете соответствующим оборудованием и опытом.
